Котел на пелети и биомаса Bioplex MCL Bio

от | 04.06.18 | котли и бойлери

Серията котли на биомаса MCL BIO е предназначена за автоматична работа с биомаса, с размери на гранулите до 30 мм и влажност до 20%. Котелът също така може да  работи и с други твърди горива с ръчно зареждане. Възможно е използването на различни видове горива от биомаса като: пелети, агропелети, маслинени костилки, костилки от плодове, зърнени храни и други.


Съоръжението е предназначено за употреба в системи за захранване с топла вода за отопление.

Котелът е предназначен  да функционира с горивата, посочени в ръководството.

Технически  характеристики

Котелът BIOPLEX е изработен от стомана, работещ с гориво, с цилиндричен топлообменник, и  горивни тръби. Горивната камера BIOFIRE е изработена от стоманени плочи. Горивната плоча и решетките, които имат допир до огъня, са от специален термоустойчив  чугун.

Корпусът на котела е изработен от студено валцована стомана St 37.2 STAS 500/2-80~S235 JR EN 10025/90 съгласно DIN 17100. Котелът е проектиран така, че всички части, които имат контакт с отработените газове, се охлаждат с вода. Елементите от корпуса на котела са съединени чрез заваряване. Заварките са изпълнени съгласно стандарти 288-1 и 288-3 съобразно със стандарт DIN 50120, 50121-50145, SR EN 1011.1/2001, чрез електродъгово  заваряване (MIG-MAG).

Твърдостта на  осигуряваната вода се отразява върху продължителността на  живота на котела. Препоръчва се използване на омекотител за вода, ако твърдостта на водата превишава 15°f (френски градус).

 Описание на компонентите на котела

– Стоманен корпус с цилиндричен топлообменник
– Подвижна задна димна кутия с врата за почистване и инспектиране
– Горна врата за почистване на топлообменника
– Средна врата за запалване и зареждане с гориво, оборудвана с фланец за инспектиране, който може да се използва също и  за монтиране на горелка
– Долна врата за изваждане и отстраняване на  пепелта
– Кутия за пепелта, разположена в долната част на горивната камера
– Катализатор от чугун, разположен над пещта
– Изолация на корпуса с  минерална вата с 500 мм дебелина
– Електростатично боядисани външни капаци
– Контролно табло за електромеханична работа
– Топлообменник за сигурност (алтернативно)

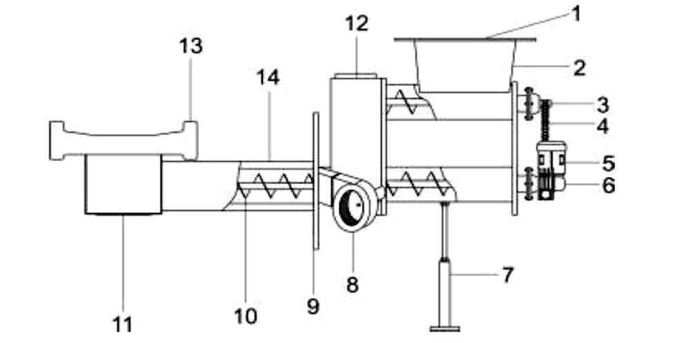
Описание на компонентите на пещта

– Стоманен корпус на пещта
– Захранващ шнек, заварен към солидна ос
– Вентилатор за горивен въздух
– Захранващ мото-редуктор
– Трансмисионна система с верижни колела
– Защитен капак на трансмисионната система
– Горивна плоча от чугун
– Решетки от чугун за ръчно подаване на дърва
– Елемент за запалване (алтернативно)
– Горивен силоз със защитна рамка и кофражен капак

Принцип на работа

Горивото е разположено  върху решетката. Горенето се осъществява в  горивната камера. По време на горенето, пламъкът влиза в контакт със страничните стени на горивната камера, които са обградени от вода. Горивната камера е с голям обем, за да получава цепеници, насечени дърва с голям размер, и за да осигури продължителна автономност.

Въздухът за горене се доставя чрез вентилатор и се разпространява чрез въздушен дистрибутор, разположен  под  решетката  за гориво. Горенето се регулира през вентилатор и се контролира от контролното табло.

Отработените газове се отвеждат през топлообменника към димната  кутия и след  това се освобождават през комина. Димната кутия е оборудвана с врата за инспектиране и почистване, която функционира също и за освобождаване на евентуални експлозии.

Вратите имат изолационна корда за осигуряване на плътното, херметическо затваряне. Всяка врата е снабдена със завинтена дръжка, която винаги трябва да бъде добре затегната по време на горене. Фланецът на средната врата има въртяща се скоба, която служи за вторично регулиране на въздуха и за инспектиране на пламъка. Ако е необходимо, този фланец може да бъде премахнат и  на неговото място да бъде поставена горелка.

Горивна камера

Котелът BIOPLEX е оборудван с иновативна горивна камера за биомаса BIOFIRE. Системата се състои от две оси (BI-AX): Долната ос е основната, която подава гориво към горивната камера, докато втората е вторична и транспортира горивото от  силоза към основната ос. Между двете оси има предпазно устройство DROPBOX. То има метална клапа, която автоматично се затваря с пружина, когато захранването се преустанови. По този начин опасността от блокиране и обратен ефект е елиминирана. Моторедукторът е монтиран върху долната ос и трансмисията се осъществява през верижни колела. Метален предпазен капак е поставен около  трансмисионната система.

Горивният въздух се осигурява от вентилатор, монтиран върху пещта. В случай, че алтернативната система за запалване е в тръбата за въздух, има елемент на запалване от 500W, който е монтиран в тръбата за въздух, близо до плочата на пещта.

Легенда на обозначенията:

 1. Фланец на силоза;  8. Вентилатор;
 2. Горивна кутия;  9. Фланец на котела;
 3. Горна захранваща ос; 10. Захранваща ос LOWE;
 4. Трансмисионна верига; 11. Смесителна камера;
 5. Мотор; 12.
  6. Редуктор; 13. Чугунена плоча;
  7. подпорно рамо, крак; 14. Долна ос за захранване, зареждане.

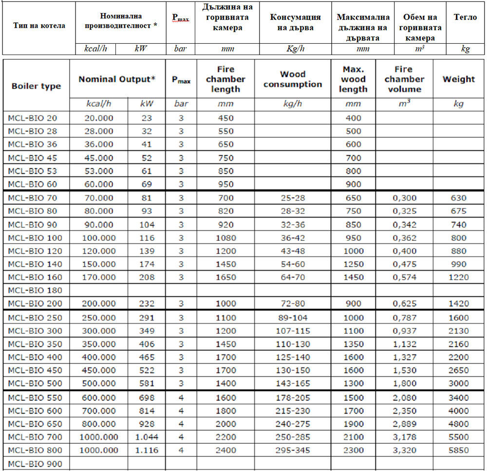
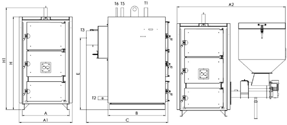
Размери

Технически данни за котела

*Номинална производителност с дървени пелети с добро качество.

Технически данни за пещта

Гориво

Серията BIOPLEX е предназначена за автоматично функциониране с твърдо гориво от биогенно или фосилово естество, с размери на гранулите до 30 мм и  влажност до 20%. Котелът също така може да работи и с дърва и с други твърди горива с ръчно  зареждане.

Това означава, че е възможно използването на различни видове горива от биомаса като: пелети, агропелети, маслинени костилки, костилки от плодове, зърнени храни и др. Когато използваното гориво има характеристика, която значително варира спрямо нормалната (напр. зърнени храни, селскостопански отпадъци), се препоръчва същите да се използват в комбинация с пелети или агропелети в съотношение 50:50.

Горивото с  най-добри качества, взимайки пред вид калоричността му, съдържанието на пепел, влажността и стандартизацията, са дървените пелети. Колкото е по-лошо качеството на горивото, толкова по-голямо количество гориво ще трябва да се осигури за постигане на номинална производителност и разбира се, с по-голяма консумация и остатъци от пепел.

Номиналните характеристики на котела са изчислени за използване на дървени пелети!

Всеки вид гориво от биомаса съдържа значително количество влага, която съществено  се отразява на поведението на горене и на калоричността. Производителността на котела, ефективността и автономността ще намалеят значително с увеличаването на влагата. Номиналните данни, представени в това ръководство, са изчислени на базата на 10% съдържание на влага. Максимално допустимото съдържание на влага е 20%. Ако горивото съдържа по-голямо количество влага, горенето ще бъде твърде незадоволително и това ще причини проблеми за пещта и за захранващото устройство.

За правилно и ефикасно функциониране, както и за по-голяма продължителност на годността, силно се препоръчва използването само на сухи дърва,  със съдържание на влага до 20%. Това на практика означава, че дървата трябва да са поне на една година.

За да функционират правилно системите за захранване и за горене, максимално допустимата влажност на горивото трябва да бъде 20% .

Забранява се използването на взривоопасни, запалими материали, пластмаса, битови отпадъци, бензин, нафта и др. подобни лесно запалими течности и материали.

Котелът има фланец за монтиране на горелка, която да може да се използва с нафтова или газова горелка, като алтернативно гориво. Тази опция обаче е алтернативна, за аварийни ситуации, и не се препоръчва котелът да работи с тях. При такива горива ефективността му ще бъде твърде ниска.

Ако бъде монтирана горелка, трябва да я отстраните преди да използвате отново твърдо гориво.

Монтиране на котела

Котелът трябва да бъде инсталиран в отделно и специално помещение. Това помещение трябва да бъде избрано така, че да осигурява лесен достъп за транспортиране на гориво, за подаване на въздух и за отвеждане на отработени газове. Вратите на котелното помещение трябва да са метални, да се отварят навън, и да са с широчина минимум 0,9 м.

Забранено е инсталирането на котела в помещения с наличие на прах, опасни газове и влажни пространства.

За правилното функциониране на котела е необходимо котелното помещение да има отвори за естествено проветряване и за подаване на горивен въздух. Препоръчва се за тази цел да се използват два различни отвора, които да са разположени на срещуположни стени и диагонално, за да се осигури доброто циркулиране на въздуха. Общата повърхност на отворите трябва да бъде поне 1/12 от повърхността на котелното помещение.

В котелното помещение е забранена принудителната вентилация.

Котелното помещение трябва да бъде оборудвано с дренажен канал. Всички защитни средства трябва да бъдат свързани към този канал.

Котелното помещение, трябва да има подходяща противопожарна система, според нормативните изисквания и разпоредби. В случай, че в сградата има предвидена противопожарна система за сигнализация, датчик за дим трябва да бъде поставен върху всеки котел.

В котелното помещение се забранява съхраняването на гориво. Ако обаче има такова, то трябва да бъде отделено от котелното помещение с незапалима стена и да бъде на подходящо отстояние от котела.

Размери на котелното помещение

Котелът трябва да бъде поставен върху хоризонтална плоскост, с адекватна механична устойчивост, за да издържи теглото на котела.
Котелът трябва да бъде поставен в помещението по такъв начин, че да бъде лесно достъпен от  всички страни.

Препоръчват се следните размери

Разстояние от предната стена (N):
За котли до 100 kW – минимум 1,5 м.
За  по-големи котли от 100 kW – минимум 2 м.

Разстояние от задната стена (L) :
Подходящо разстояние за достъп за поддръжка.
Минимум 0,6 м.

Разстояние от страничните стени (М):
За котли до 300 kW – минимум 0,6 м.
За  по-големи котли от 300 kW – минимум 1 м.

Височина на котелното помещение (Н):

За котли до 70 kW – минимум 2 м.
За  големи котли от 70 kW  до 230 kW – минимум 2,4 м.
За  големи котли от 230 kW  до 400 kW – минимум 3 м.
За  по-големи котли от 400 kW – минимум 3,5 м.

Разстояние между два котела (Р) трябва да бъде поне 1 м.

Комин 

При инсталацията на котела, коминът трябва да осигурява достатъчно тяга, херметичност и защита от конденз.

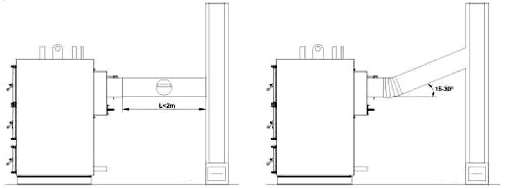
Подходящата инсталация на комина е много важна за ефективното и безопасно функциониране на котела! Коминът трябва да бъде разположен, ако е възможно, във вътрешността на сградата. Той трябва да бъде вертикално поставен, без никаква промяна на посоката. Напречното сечение на комина може да бъде кръгло или правоъгълно. Ако коминът е инсталиран във външната част на сградата,  тогава трябва да бъде изолиран.

Хоризонталната част, свързваща тръбата на комина с вертикалния комин, трябва да бъде с максимална дължина от 2 м. Ако това разстояние е по-голямо, препоръчва се наклонът нагоре да бъде 15-30°. Връзката на тръбата на комина с котела трябва да бъде херметична.

Коминът трябва да бъде снабден с вратичка  за почистване в основата му. Препоръчва се осигуряване на вратички за почистване, в случаите, когато има промяна в посоката и където може да бъде натрупана пепел. Препоръчва се тактическо почистване (на всеки 3 месеца) за ефективно функциониране на котела.


На изхода на комина трябва да бъде инсталирана защитна шапка за предпазване от метеорологични условия и от навлизане на чужди предмети. В участъци със силен вятър, се препоръчва поставяне на специален предпазител против низходяща тяга.

Височината на комина трябва да надвишава височината на покрива с поне 1 м. Ако върху покрива има други препятствия,  височината на комина трябва да ги надвишава с поне 1 м. Ако има множество комини, минималното разстояние между тях трябва да бъде 0,3 м.

Всеки котел трябва да бъде свързан към независим комин. Свързването на множество котли към един и същ комин не се препоръчва.

Фиг. 2 Разстояния между комините

Инсталиране

Хидравлични връзки

Котелът е предназначен за свързване към система с отворен разширителен съд. Котелът може също да бъде свързан и към разширителен съд от затворен тип, ако е оборудван със серпентина против прегряване (алтернативно).

Котелът е предназначен за работа с максимална температура от 90°С и максимално налягане от 3 бара – за котли до 500 kW, и 4 бара за по-големите котли.

Когато котелът е свързан към затворен разширителен съд, обемът му трябва да бъде избран така, че да не дублира подобна инсталация на течно или газово гориво.

Ако не се използва свързваща тръба, той трябва да се уплътни преди запълването с вода!

 

Легенда:

Т1    Изход
Т2 Връщане
Т3 Тръба на комин
Т4 Връзка с изпускателният вентил
Т5 Свързване към комплект или  кутия за безопасност и сигурност
Т6 Допълнителна връзка за сигурност

Предпазни мерки

Екипировката на котела включва защитна кутия или комплект за безопасност, която трябва да бъде свързана към съответната свързваща тръба Т5. Този комплект се състои от  предпазен вентил, въздушен изпускателен вентил и термоманометър. По-големите котли са оборудвани с два или повече предпазни вентила.

Фиг. 4 Защитна кутия към котела

Допълнително защитно оборудване може да бъде монтирано към свързващата тръба Т6.

Това може да бъде двоен предпазен вентил (за налягане и температура), или охлаждащ вентил.

Алтернативно, тази тръба може да се използва и за връзка към разширителен съд.

Серпентина за прегряване

Като алтернатива, котелът може да бъде оборудван и със защитна серпентина против прегряване. Същата е вградена в корпуса на котела,  като обгражда горивната камера.

За функционирането на защитната серпентина трябва да бъде инсталиран изпускателен клапан. Разширението на клапана трябва да бъде монтирано при подаването на топла вода от котела, на максимум разстояние от 1 м от котела.

Връзка със серпентина за прегряване


Клапанът може да бъде свързан от която и да е страна на серпентината. Трябва да се обърне внимание на посоката на потока или дебита към клапана. Последният може да бъде закрепен към входа за студена вода или на изхода на топлата вода.

Препоръчително е същият да бъде закрепен на входа на студената вода.

За предпазването на клапана, препоръчва се инсталиране на филтър в потока на водата преди постъпването й към клапана.

От обратната страна на серпентината, трябва да има свързване и дрениране на водата.

Правилното функциониране на изпускателният вентил е жизнено важно за сигурността и безопасността на котела. Често проверявайте функционирането му и при наличие на дефект го заменяйте.

Защита от температурна корозия на връщащата тръба

За правилното функциониране на котела и за предпазването му от корозия е важно да се осигури постоянна температура при връщащата тръба на котела от поне 55°С.

Това  може да се осигури с инсталиране на рециркулационна помпа между изхода на котела и връщащата тръба (виж диаграмите за свързване и връзки).

Алтернативно изменение е с инсталиране към връщащата тръба на котела на трипътен термостатичен вентил.

Твърдостта на  осигуряваната вода се отразява върху продължителността на  живота на котела. Препоръчва се използване на омекотител за вода, ако твърдостта на водата превишава 15°f (френски градус).

Не запълвайте системата при работно налягане! При загряване на котела, водното налягане ще се повиши.  При зареждане налягането трябва да бъде поне с 1 бар по-ниско от работното налягане!

Автоматична система за запалване

Като алтернатива, пещта може да бъде оборудвана и със система за автоматично запалване. Тази система се състои от следното:

– Елемент за запалване 500W (2 броя  при по-големи котли);
– Контролно табло Ecomax 800P (техническо ръководство, осигурено с контролното табло);
– Датчик за освобождаваната, изпускателната температура.

Елементът за запалване е инсталиран в специална обвивка на иноксова тръба, разположена под чугунената плоча на пещта. Кабелите са предпазени със силиконов слой, устойчив на температури до 300°С. Всички електрически връзки са предварително окабелени.

Схеми за инсталиране

Свързване към отворен разширителен съд

Легенда:

1-9. Разделителни вентили; В Котел за топла вода;
10,11. Вентили на радиатор; VED
Отворен разширителен съд;
12. Радиатори; PCI Помпа за централно отопление;
13-15. Предпазни вентили; PRC Рециркулационна помпа;
16. Вентил за пълнене; RP Редуктор на налягането;
17. Изпускателен вентил; F Филтър;
18. Вентил за студена вода; A Въздушен предпазен вентил;
19-24. Еднопосочни вентили; FD Омекотител на вода.


Свързване към затворен разширителен съд

Легенда:

1-9. Разделителни вентили; В Котел за топла вода;
10,11. Вентили на радиатор; VE
Затворен разширителен съд;
12. Радиатори; PCI Помпа за централно отопление;
13-15. Предпазни вентили; PRC Рециркулационна помпа;
16. Вентил за пълнене; RP Редуктор на налягането;
17. Изпускателен вентил; F Филтър;
18. Вентил за студена вода; A Въздушен предпазен вентил;
19-24. Еднопосочни вентили; FD Омекотител на вода.

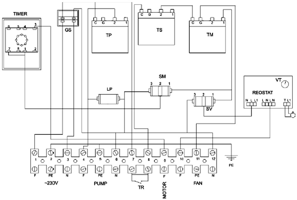
Електрически връзки

Всички електрически връзки трябва да се изпълнят от упълномощен професионалист, в съответствие с местните разпоредби и указанията, дадени в този наръчник. Връзките трябва да се изпълнят съгласно нормите EN 60529 и EN 60335-1, както и съгласно нормите IP 40 и IP 44.

Цялото окабеляване трябва да бъде с водоустойчива изолация. Откритите кабели трябва да бъдат защитени, като се вкарат в пластмасов канал. Главното електрозахранване на котела трябва да бъде свързано към независима защита от максимум 16А. Осветлението в котелното помещение трябва да бъде в отделна верига.

Функции на контролното табло

Легенда:

  1. Термометър;   6. Таймер на мотора;
  2. Термостат на  пещта;   7. Регулатор на скоростта на вентилатора;
  3. Предпазен термостат;   8. Указваща лампа на помпата;
  4. Термостат на помпата;   9. Превключвател на мотора;
  5. Общ превключвател ON/OFF; 10. Превключвател на вентилатора.

Общият превключвател за включване и изключване ON/OFF прекъсва електрозахранването към всички устройства. Термостатът на пещта прекъсва функционирането на вентилатора и на мотора, когато предварително зададената температура на котела бъде достигната. Препоръчва се тази температура да бъде зададена между 70-90°С. Тази температура не трябва никога да бъде задавана под 60°С. Регулаторът на скоростта на вентилатора регулира скоростта му на въртене посредством димер. Термостатът на помпата активира функционирането на циркулационната помпа спрямо предварително зададената температура. Препоръчва се тази температура да бъде зададена на около 45-55°С. Лампата за помпата следва функционирането на помпата.

Предпазният термостат ще прекъсне функционирането на вентилатора, ако температурата в котела достигне над 95°С. Ако е така, се налага повторното настройване, което може да се извърши на ръка чрез развъртане на пластмасовия капак.Превключвателите на вентилатора и на мотора се използват за активиране или деактивиране на съответните устройства. Превключвателят има вградена указателна лампа, която следва функциите на устройствата.

Таймерът на мотора контролира функцията на мотора чрез времеви интервали с ON/OFF. Първият таймер Т1 контролира интервала с TIME OFF, докато Т2 – интервала с TIME ON. Ако бъде свързана горелка към контролното табло, тя може да бъде свързана на мястото на вентилатора и да се регулира от термостата на вентилатора. Контролното табло предлага възможността за свързване към стаен термостат. Когато контактът на стайния термостат се отвори, функционирането на пещта спира.

Диаграма на окабеляването на контролното табло

Легенда:

GS – Общ превключвател ON/OFF; LP – Лампа, указваща функционирането на помпата;
TS – Предпазен термостат; SM – Превключвател на мотора;
TM – Термостат на пещта; SV – Превключвател на вентилатора;
TP – Термостат на помпата; TR – Стаен термостат;
VT – Регулатор на скоростта на вентилатора; PE – Заземяване.

За контакти и повече информация – Калория.